
部品リスト




回路図は、BSCHのツールを使って記述しました。
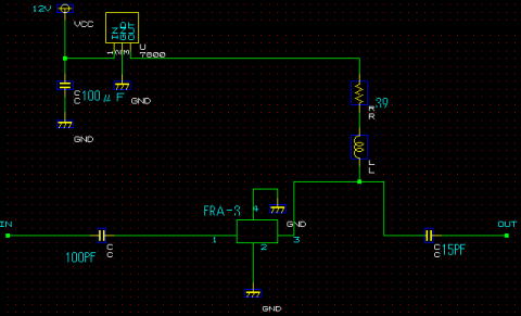
アンテナ直下で2400MHZを増幅するためのLNAについて
MINI−CIRCUITS社のERA−3を使ってLNAの製作を行いましたので、
紹介いたします。
ERA−3は、秋葉原にニッシンパーツにて 1個 ¥600で販売されていました。
入力・出力ともに50オームに整合されているため、基板の幅を、約2.8ミリとすることで
マッチングがとられます。
N型のコネクタを2個 ケースに取り付け基板のIN、OUT部分に接続する
電源は12Vを供給し、7805で5Vに変換する。 39オームの抵抗についで
エナメル線18ミリで、ERA−3の3番に接続する。
| 部品 | 備考 |
| ERA−3 | |
| 100μF | |
| 39オーム | |
| 100PF | |
| 15PF | |
| 7805 | |
| インダクタンス | 長さ18ミリのエナメル線 |

実装写真
PCBEで作成したLNAの基盤